問題
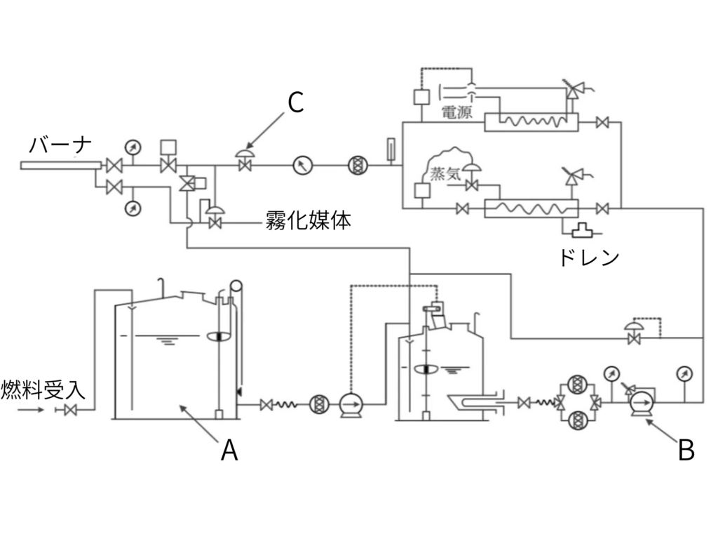
燃料油供給装置の構成に関し、次の系統図に示すA~Cの装置の名称の組合せとして、適切なものは次のうちどれか。

| A | B | C | |
| 1. | 貯蔵タンク | 噴燃ポンプ | 油遮断弁 |
| 2. | 貯蔵タンク | 噴燃ポンプ | 油量調節弁 |
| 3. | 貯蔵タンク | 油流量計 | 油遮断弁 |
| 4. | サービスタンク | 移送ポンプ | 油量調節弁 |
| 5. | サービスタンク | 移送ポンプ | 油圧調節弁 |
回答
正解は(2)
問題
燃料油供給装置の構成に関し、次の系統図に示すA~Cの装置の名称の組合せとして、適切なものは次のうちどれか。

| A | B | C | |
| 1. | 貯蔵タンク | 噴燃ポンプ | 油遮断弁 |
| 2. | 貯蔵タンク | 噴燃ポンプ | 油量調節弁 |
| 3. | 貯蔵タンク | 油流量計 | 油遮断弁 |
| 4. | サービスタンク | 移送ポンプ | 油量調節弁 |
| 5. | サービスタンク | 移送ポンプ | 油圧調節弁 |
回答
正解は(2)
コメント